銷售熱線:400-800-8171
上海歐切斯實(shi)業有限公(gong)司(si)
上海(hai)市閔行(xing)區蓮花南(nan)路(lu)1929號飛奧科創(chuang)園(yuan)309室
總部電話:021-61611461-8044
傳真(zhen)號碼(ma):021-61267005
郵(you)箱:cnsales@euchips.com
新聞中心
led控制器:建筑外立面照明燈光色彩變化的實現者
來源: 2017-02-28本文介紹的Led控制器是一種(zhong)控制(zhi)(zhi)led燈(deng)具(ju)的(de)一種(zhong)高科(ke)技設備(bei),現(xian)在(zai)(zai)它的(de)應(ying)用場(chang)合非常廣泛。如:很多城市標志(zhi)性的(de)建筑外(wai)觀燈(deng)具(ju)的(de)照(zhao)(zhao)明(ming)控制(zhi)(zhi),景觀照(zhao)(zhao)明(ming)燈(deng)具(ju)的(de)照(zhao)(zhao)明(ming)控制(zhi)(zhi),以及室內照(zhao)(zhao)明(ming)等都有體(ti)現(xian)。下文我們主要講(jiang)解led控制(zhi)(zhi)器(qi)全彩控制(zhi)(zhi)在(zai)(zai)建筑照(zhao)(zhao)明(ming)上(shang)的(de)應(ying)用。
建筑外(wai)立(li)面的泛光設(she)計(ji),這關(guan)乎著(zhu)人(ren)參觀者對于項目(mu)的第一印象。外(wai)立(li)面的光,要能很(hen)好詮釋(shi)建筑體量感;此外(wai)還(huan)要與(yu)景(jing)觀、特色燈(deng)具交相輝印;利用(yong)LED控制(zhi)器控制(zhi)LED燈(deng)具元素達(da)到強調重點(dian)和分(fen)層的同時,也要還(huan)原(yuan)真實(shi)建筑的本質。光影一向是很(hen)美妙(miao)的設(she)計(ji)元素,可以成為視覺(jue)的焦點(dian)。
我們都知道室內燈光(guang)設(she)計首先考慮(lv)的(de)(de)(de)(de)(de)是舒(shu)適、雅致的(de)(de)(de)(de)(de)環境氛圍的(de)(de)(de)(de)(de)營造(zao),而不(bu)是要一(yi)(yi)(yi)味博眼(yan)球(qiu),盲目采用一(yi)(yi)(yi)些過于(yu)炫目的(de)(de)(de)(de)(de)燈光(guang)。空間內外(wai)(wai)每(mei)一(yi)(yi)(yi)道光(guang)線處(chu)理都應該(gai)來源于(yu)設(she)計師(shi)對人(ren)性與建筑(zhu)的(de)(de)(de)(de)(de)理解,以人(ren)為(wei)本(ben)的(de)(de)(de)(de)(de)理念始(shi)終貫(guan)穿每(mei)個場所(suo),秉(bing)著(zhu)大氣貫(guan)通、實用舒(shu)適的(de)(de)(de)(de)(de)原則(ze),結合簡樸(pu)歸真的(de)(de)(de)(de)(de)道家美學,恰到好(hao)處(chu)的(de)(de)(de)(de)(de)點(dian)睛(jing),不(bu)多(duo)(duo)一(yi)(yi)(yi)筆,不(bu)少一(yi)(yi)(yi)劃,詩文氣韻(yun)自在其中。而室外(wai)(wai)的(de)(de)(de)(de)(de)照明(ming)(ming)(ming)也要注(zhu)重光(guang)環境的(de)(de)(de)(de)(de)健(jian)康應避免光(guang)污染。利用led控(kong)制器配合控(kong)制系統可以滿(man)足于(yu)建筑(zhu)外(wai)(wai)立面照明(ming)(ming)(ming)需求的(de)(de)(de)(de)(de)色(se)彩(cai)、律(lv)動(dong)、動(dong)感、炫酷、科幻等等需求,還能從(cong)整體上(shang)控(kong)制燈光(guang)的(de)(de)(de)(de)(de)效果(guo)、避免光(guang)污染,營造(zao)更加豐富(fu)多(duo)(duo)彩(cai)的(de)(de)(de)(de)(de)外(wai)(wai)立面照明(ming)(ming)(ming)效果(guo)。
Led控制器是如(ru)何實現燈(deng)光色彩的變化呢?
我們來看一(yi)款(kuan)上(shang)海歐(ou)切斯(si)的(de)經典(dian)led控制器產品:Px24500來了解一(yi)下。
該led控制(zhi)器產品Px24500可(ke)選(xuan)擇1~3路輸(shu)出通(tong)道(dao),每(mei)通(tong)道(dao)可(ke)實現(xian)256級控制(zhi)級別。可(ke)用于電腦數碼輸(shu)出調光(guang)臺與模(mo)擬硅箱(xiang)的連接,建筑(zhu)和燈(deng)飾用LED燈(deng)具的控制(zhi)的使用場合。支持256級灰度、全彩驅動控制(zhi),具有(you)(you)燈(deng)具顏色選(xuan)擇機制(zhi),可(ke)控制(zhi)具有(you)(you)1~3種(zhong)基本(ben)顏色的燈(deng)具,配(pei)合控制(zhi)系統(tong),可(ke)實現(xian)豐富的變化效果。
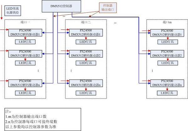
Led控(kong)制器PX24500由DMX-512 數碼控(kong)制方式控(kong)制。其前(qian)端接DMX512信(xin)號(hao)發射設(she)(she)備,此處以EC-DMX512為(wei)例,后端可接0~24V模擬信(xin)號(hao)設(she)(she)備,本(ben)說明(ming)均以驅動LED介(jie)紹。
控(kong)制(zhi)信號連接(jie)方(fang)法如下:
歐切斯的led控制器系列產品中(zhong)就有(you)很(hen)多應用于五(wu)星級酒店(dian)、寫字樓等的外立面照明案例。
- 相關新聞:
- 歐切斯健身房炫彩智能調光解決方案,激發運動無限潛能[2024-10-12]
- 探索城市之美 — LED調光電源在城市照明亮化中的多樣應用[2024-08-19]
- 歐切斯小講堂:DALI,DALI-2,D4i協議介紹和應用[2024-08-05]
- 我讓ChatGPT出一套智能調光解決方案,結果它讓我去找歐切斯![2023-02-20]
- 調光已成為照明標配,如何正確選擇LED調光電源?[2022-03-14]
- 發現歐切斯之旅,山東梁山華錦國際大酒店[2021-07-05]
- 歐切斯工程師在線教學:DALI調光調色溫接線演示[2021-03-22]
- 你了解什么是DT6和DT8嗎?[2019-12-23]
